Sign in   |  Join   |  Help
Untitled Page

ARCHIVED FORUM -- March 2012 to February 2022
READ ONLY FORUM

This is the second Archived Forum which was active between 1st March 2012 and 23rd February 2022

 

Beomaster 2000 Type 2801 - R1

rated by 0 users
This post has 4 Replies | 1 Follower

Pindsen
Not Ranked
Denmark
Posts 49
OFFLINE
Bronze Member
Pindsen Posted: Sat, Apr 11 2020 2:02 PM

Hi,

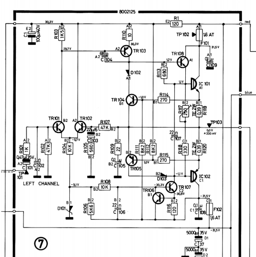
I'm currently reparing a Beomaster 2000 type 2801 with numerous faults. One of them is power resistor R1 with a crack all the way through. The service manual do not reveal how many wattage only the resistance value (120R). Do any of you know how many watt is should resist?

Dillen
Top 10 Contributor
Copenhagen / Denmark
Posts 13,191
OFFLINE
Founder
Moderator
Dillen replied on Sat, Apr 11 2020 3:36 PM

Which module is this on?
Photo?

Martin

Pindsen
Not Ranked
Denmark
Posts 49
OFFLINE
Bronze Member
Pindsen replied on Sat, Apr 11 2020 9:09 PM

Arhh sorry, Module 7 (Output Amplifier):

Dillen
Top 10 Contributor
Copenhagen / Denmark
Posts 13,191
OFFLINE
Founder
Moderator
Dillen replied on Sun, Apr 12 2020 7:31 AM

The servicemanual gives it as 120 Ohms 10% 1W.
The one actually fitted seems to be a 2W type.

If it has burned you must investigate and find the reason.

Martin

Pindsen
Not Ranked
Denmark
Posts 49
OFFLINE
Bronze Member
Pindsen replied on Sat, May 2 2020 10:08 PM

Hi,

The resistor was actually not burned, just cracked and with a higher value of approx. 142R.

Maybe the resistor was damaged due to 7IC101 and 7IC102 was short-circuited (7F101 and 7F102 was also blown). That apprently also damaged 7R110 and 7TR103. After replacing all components and adjusting the idle current the receiver played very well again.

/Pindsen

Page 1 of 1 (5 items) | RSS